混凝土攪拌輸送車是一種遠距離輸送混凝土的專用車輛。實際上就是在汽車底盤上安裝一個可以自行轉動的攪拌筒,車輛在行駛過程中混凝土仍能進行攪拌,因此,它具有運輸與攪拌雙重功能的專用車輛。它是發展商品混凝土必不可少的配套設備。
1.混凝土攪拌輸送車分類及型號
按運載底盤結構形式可分為自行式和拖掛式攪拌輸送車。自行式為采用普通載重汽車底盤;拖掛式為采用專用拖掛式底盤。
按攪拌裝置傳動形式可分為機械傳動和液壓傳動的混凝土攪拌輸送車。采用液壓傳動與行星減速器易實現大減速,無級調速,結構緊湊等特點,目前普遍采用這種傳動形式。
按攪拌筒驅動形式可分為集中驅動和單獨驅動的攪拌輸送車。集中驅動為攪拌筒旋轉與整車行駛共用一臺發動機。它的特點是結構簡單、緊湊、造價低廉。但因道路條件的變化將會引起攪拌筒轉速的波動,影響混凝土拌和物的質量。單獨驅動是單獨為攪拌筒設置一臺發動機。該形式的攪拌輸送車可選用各種汽車底盤,攪拌筒工作狀態與底盤的行駛性能互不影響。但是其制造成本較高、裝車質量較大,適用于大容量攪拌輸送車。
按攪拌容量大小可分為小型(攪拌容量為3m3以下)、中型(攪拌容量為3~8m3)和大型(攪拌容量為8m3以上)。中型車較為通用,特別是容量為6m3的最為常用。混凝土攪拌輸送車代號的表示方法見表4-3。
表4-3 混凝土攪拌輸送車代號的表示方法

圖4-28混凝土攪拌運輸車
2.混凝土攪拌輸送車的主要結構與工作原理
混凝土攪拌輸送車主要由傳動系統、攪拌筒、供水系統、汽車底盤及車架、進料和卸料裝置等組成。攪拌筒2的底端支承在軸承座3上,上端通過滾道1支在兩個托滾13上,采用三點支承。工作時,發動機通過傳動系統驅動攪拌筒轉動,攪拌筒正轉時進行裝料或攪拌,反轉時則卸料。

圖4-29 混凝土攪拌輸送車結構圖
1滾道;2攪拌筒;3軸承座;4油箱;5減速器;6液壓馬達;
7散熱器;8水箱;9油泵;10漏斗;11卸料槽;12支架;13托滾;14滑槽
1)攪拌筒
攪拌筒的外形呈梨狀,從中部直徑最大處向兩端對接著一對不等長的截頭圓錐,上段錐體較長,底段錐體較短,端部為球面形。通過攪拌筒的中心軸線在底端面上安裝著中心轉軸,該轉軸固定在軸承座或通過花鍵直接插入變速器的輸出軸套內。上端錐體的過渡部分有一條環形滾道,它焊接在垂直于攪拌筒軸線的圓周上。另外,卸料口處設有四條輔助出料葉片,更加確保出料的連續均勻性。攪拌筒的中段設有兩個安全蓋,用于發動機出現故障時對筒內混凝土的清理和維修。

圖4-30 攪拌筒的結構
1~13攪拌葉片;14、15輔助葉片;16密封葉片;17進料導管;18筒口葉片
為了適應在同一筒口處反轉卸料和正轉進料攪拌的工藝要求,攪拌筒從筒口到筒體沿內壁對稱的焊接著兩條連續的帶狀螺旋葉片,當攪拌筒轉動時,兩條葉片即被帶動作圍繞攪拌筒軸線的螺旋運動。筒內還裝有為提高攪拌效果的輔助攪拌葉片。
在攪拌筒的筒口處,沿兩條螺旋葉片的內邊緣焊接了一段進料導管,進料導管與筒壁將筒口分割為兩部分,導管內部分為進料口,導管與筒壁形成的環形空間為出料口,從出料口的端面看它被兩條螺旋葉片分割成兩半,卸料時,混凝土在葉片反向螺旋運動的頂推作用下,從此流出。
2)傳動系統
混凝土攪拌輸送車的攪拌筒為完成加料、攪拌和卸料等不同工況,將作不同速度和不同方向的轉動,都需要動力供給,并由傳動系統引取動力,按工況而控制動力的傳遞。攪拌輸送車的攪拌裝置是安裝在汽車底盤上,并能在運輸行駛中工作。
混凝土攪拌輸送車的傳動系統普遍采用的液壓傳動形式。攪拌筒驅動機構的動力是從汽車發動機1飛輪端直接傳出來的,通過傳動軸2使油泵6轉動,油泵泵出的高壓油驅動油馬達8,再通過行星減速器9以及球鉸聯軸器10驅動攪拌筒。

圖4-31 液壓傳動系統示意圖
1發動機;2傳動軸;3油箱;4配管;5油液冷卻器;
6油泵;7后部控制柄;8油馬達;9行星減速器;10球鉸聯軸器
3)供水系統
攪拌輸送車的供水系統用于給攪拌系統供水和清洗攪拌裝置,用水一般由攪拌站供應。攪拌輸送車的供水系統,由電動機7驅動水泵6對攪拌筒內加水。在進行干式攪拌時,進水由C閥15控制,水從支承軸中心孔向攪拌筒內注入;另一路由排水龍頭8控制,通過D閥10從進料口加水。清洗水管9可對攪拌車進行清洗。

圖4-32 攪拌輸送車的供水系統示意圖
1、2蓋;3攪拌水箱;4A閥;5B閥;6水泵;7發動機;
8排水龍頭;9清洗水管;10D閥;11裝料斗;
12攪拌筒;13鐘式噴嘴;14球形接頭;15C閥;16清洗水水箱
4)裝料和卸料裝置
攪拌輸送車的裝料和卸料裝置是輔助攪拌筒工作的重要機構,加料斗1的外形為喇叭狀,下斗口插入攪拌筒的進料導管。整個加料斗鉸接在門形支架3上,可以繞鉸接軸向上翻轉,以便對攪拌筒進行清洗和維護。在攪拌筒卸料口兩側,V形設置兩片斷面為弧形的固定卸料槽2,它們分別固定在兩側的門架上,其上端包圍著攪拌筒的卸料口,下端向中間聚攏對著活動卸料滑槽6。活動卸料滑槽通過調節機構斜置在汽車尾部的機架上,并能使活動卸料滑槽在水平面內作180°的扇形轉動,絲桿式伸縮臂又可使活動卸料滑槽在垂直平面內作一定角度的仰狀。從而使卸料滑槽適應不同卸料位置,并加以鎖定。

圖4-33 攪拌筒的加料和卸料裝置
1加料斗;2固定卸料溜槽;3門形支架;4活動溜槽調節轉盤;
5活動溜槽調節臂;6活動卸料溜槽;7攪拌筒
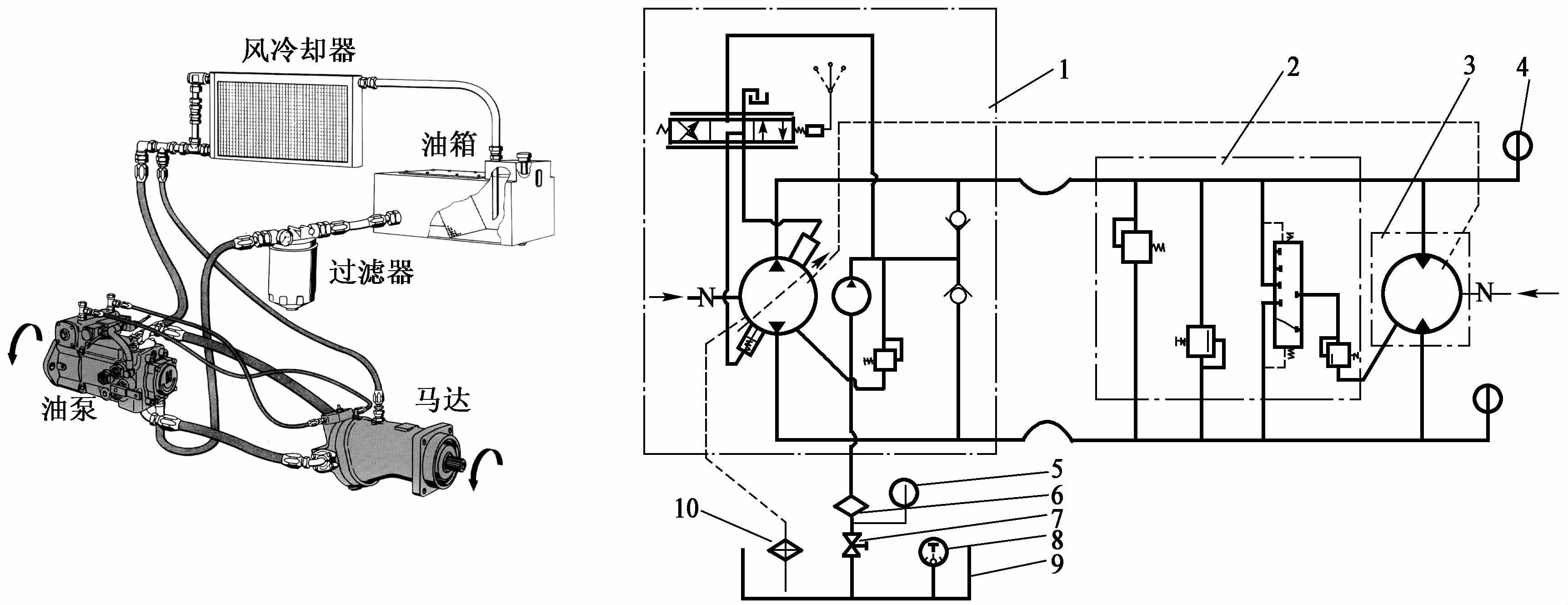
5)液壓系統
攪拌輸送車的一個比較典型的液壓傳動系統,它是由雙向(伺服)變量柱塞泵和定量柱塞液壓馬達以及隨動控制閥等組成,是一個閉式液壓系統,采用典型的變量泵容積式無級調速,由變量柱塞泵和定量柱塞液壓馬達組成,還有與柱塞泵(以下簡稱主泵)同泵設置并裝成一體的輔助泵(擺線轉子泵)和由它組成的輔助低壓回路以及冷卻回路等。

圖4-34 攪拌輸送車液壓系統結構
3.常見設備
1、汽車式混凝土攪拌運輸車
2、軌道式混凝土攪拌運輸車
3、拖式混凝土攪拌運輸車 |